christine_208
November 2, 2018
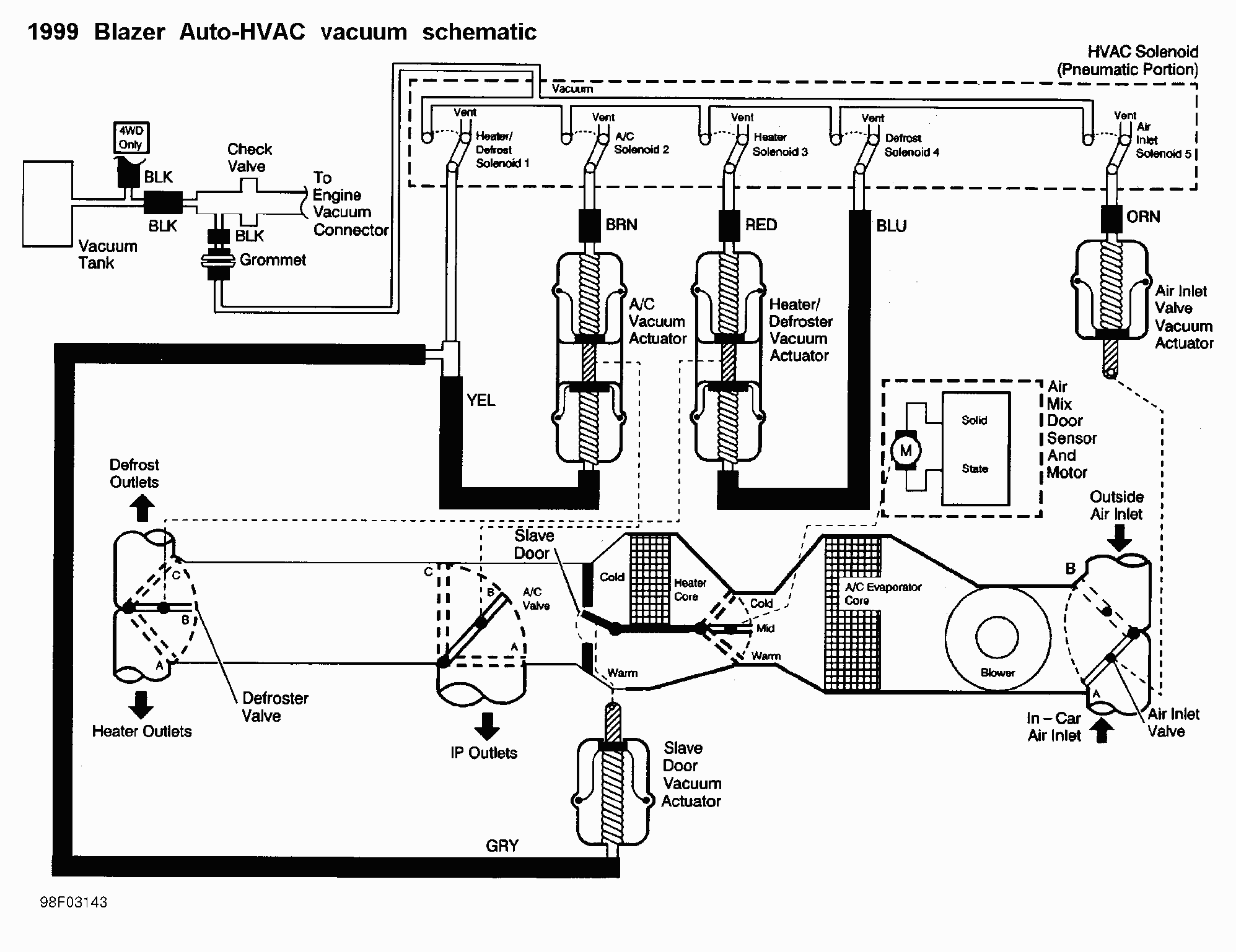
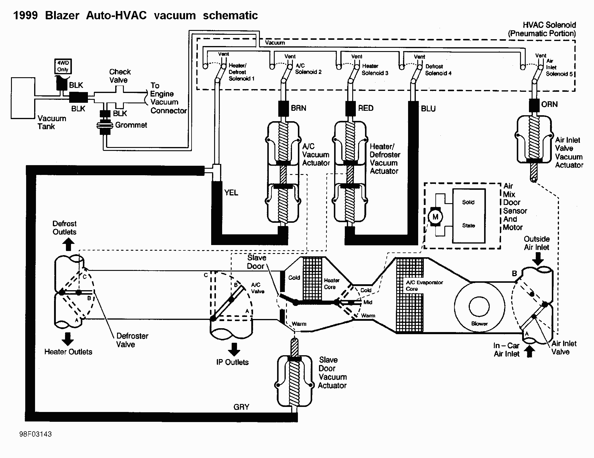
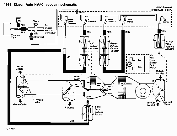
Auto-climate control HVAC vacuum schematic. The manual climate control is similar in its routing.
More About This Picture
Vehicle
N/A
Location
N/A
Keywords
N/A
Discover More Pictures
See MoreAdvertisement


























Be the first to comment on this picture!