No Floor Heat
#1
New Member
Thread Starter
Join Date: Feb 2018
Posts: 5

I'm in the midst of trying to fix this issue, but having mixed luck. For the winter my parents had no floor heat at all so they just taped boxes to the dash vents, which worked but wasn't very pleasing to the eye.
Yesterday I got under the dash and had a look. I thought the actuators were working, as I see them both going in/out, but there are only two I see, but three modes? (Dash, Floor, Windshield). I tried cycling the system around and the upper one seemed to me to be the main dash vents. I had thought the windshield was the lower as it seemed to move in on those two selections, but I had limited floor heat. I ended up sticking my camera up in there (inspection style) but its so dark I couldn't see much. Through that though all of a sudden I had floor heat again as I guess i swung the door with the camera. Now if I select just dash vents, I get just dash vents. If I select floor the heat comes out there, but also out of the windshield defrost the whole time. In mixed floor/windshield its the same as just feet, and on just windshield the feet shut off. Its very odd to me that the dash vent so fully shut off the floor and windshield vents, but they don't work in their own modes.
I've just started through the thread but there are some dead links so if anyone has an idea I'd appreciate it. I also assume the box has some outside air flap? No matter the mode, at freeway speeds cold air comes out of the dash. Not the vent, but around the radio and heater controls you can feel it, and if you open the glove box it comes pouring out and is freezing (today was only 6C here). Not sure if that means a fresh air flap is stuck? I'm a diagram guy, so if there is a cutaway diagram of this system that would be awesome.
Yesterday I got under the dash and had a look. I thought the actuators were working, as I see them both going in/out, but there are only two I see, but three modes? (Dash, Floor, Windshield). I tried cycling the system around and the upper one seemed to me to be the main dash vents. I had thought the windshield was the lower as it seemed to move in on those two selections, but I had limited floor heat. I ended up sticking my camera up in there (inspection style) but its so dark I couldn't see much. Through that though all of a sudden I had floor heat again as I guess i swung the door with the camera. Now if I select just dash vents, I get just dash vents. If I select floor the heat comes out there, but also out of the windshield defrost the whole time. In mixed floor/windshield its the same as just feet, and on just windshield the feet shut off. Its very odd to me that the dash vent so fully shut off the floor and windshield vents, but they don't work in their own modes.
I've just started through the thread but there are some dead links so if anyone has an idea I'd appreciate it. I also assume the box has some outside air flap? No matter the mode, at freeway speeds cold air comes out of the dash. Not the vent, but around the radio and heater controls you can feel it, and if you open the glove box it comes pouring out and is freezing (today was only 6C here). Not sure if that means a fresh air flap is stuck? I'm a diagram guy, so if there is a cutaway diagram of this system that would be awesome.
#2
I'm in the midst of trying to fix this issue, but having mixed luck. For the winter my parents had no floor heat at all so they just taped boxes to the dash vents, which worked but wasn't very pleasing to the eye.
Yesterday I got under the dash and had a look. I thought the actuators were working, as I see them both going in/out, but there are only two I see, but three modes? (Dash, Floor, Windshield). I tried cycling the system around and the upper one seemed to me to be the main dash vents. I had thought the windshield was the lower as it seemed to move in on those two selections, but I had limited floor heat. I ended up sticking my camera up in there (inspection style) but its so dark I couldn't see much. Through that though all of a sudden I had floor heat again as I guess i swung the door with the camera. Now if I select just dash vents, I get just dash vents. If I select floor the heat comes out there, but also out of the windshield defrost the whole time. In mixed floor/windshield its the same as just feet, and on just windshield the feet shut off. Its very odd to me that the dash vent so fully shut off the floor and windshield vents, but they don't work in their own modes.
I've just started through the thread but there are some dead links so if anyone has an idea I'd appreciate it. I also assume the box has some outside air flap? No matter the mode, at freeway speeds cold air comes out of the dash. Not the vent, but around the radio and heater controls you can feel it, and if you open the glove box it comes pouring out and is freezing (today was only 6C here). Not sure if that means a fresh air flap is stuck? I'm a diagram guy, so if there is a cutaway diagram of this system that would be awesome.
Yesterday I got under the dash and had a look. I thought the actuators were working, as I see them both going in/out, but there are only two I see, but three modes? (Dash, Floor, Windshield). I tried cycling the system around and the upper one seemed to me to be the main dash vents. I had thought the windshield was the lower as it seemed to move in on those two selections, but I had limited floor heat. I ended up sticking my camera up in there (inspection style) but its so dark I couldn't see much. Through that though all of a sudden I had floor heat again as I guess i swung the door with the camera. Now if I select just dash vents, I get just dash vents. If I select floor the heat comes out there, but also out of the windshield defrost the whole time. In mixed floor/windshield its the same as just feet, and on just windshield the feet shut off. Its very odd to me that the dash vent so fully shut off the floor and windshield vents, but they don't work in their own modes.
I've just started through the thread but there are some dead links so if anyone has an idea I'd appreciate it. I also assume the box has some outside air flap? No matter the mode, at freeway speeds cold air comes out of the dash. Not the vent, but around the radio and heater controls you can feel it, and if you open the glove box it comes pouring out and is freezing (today was only 6C here). Not sure if that means a fresh air flap is stuck? I'm a diagram guy, so if there is a cutaway diagram of this system that would be awesome.
It is worth providing the year and type of key options for your Blazer; e.g. does it have the Automatic Climate Control or the manual control?
But to your problem, a likely problem with these systems is the vacuum hoses that supply vacuum to the actuators and, if you have the manual temperature control, to the valve solenoid. If there are leaks in these hoses, the actuators will not work or only work partially, especially if the engine is under load.
Since it is so easy to check the under-hood vacuum hoses, I'd recommend checking there first. As search of the forum for the topic should give you quite a few hits to guide you. After 20 years or so, the rubber gets brittle and leaks.
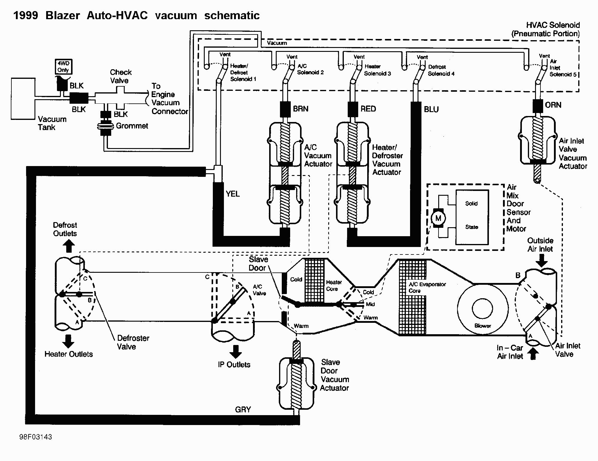
To get you started, here is a diagram that might help:
1999 Auto HVAC Schematic
#3
Beginning Member
Join Date: Mar 2011
Location: Calgary Canada
Posts: 32

I have said it a hundred times. The issue is a broken gate axle inside the plenum. Forget about vacuum issues or, if you really want to know, remove the vacuum motor and go through the controls to watch it move accordingly. I fixed my floor heat years ago and never bothered to re connect the vacuum system. When I want floor heat I manually adjust a coat hanger rod I rigged up to the white plastic lug on the drivers end of the new gate I installed(mine was broken also).
#4
Junior Member
Join Date: Dec 2014
Location: Calgary , Alberta , Canada
Posts: 324

Item 21 was broke on mine , I carefully cut into the box to remove and repair it.
#5
I have said it a hundred times. The issue is a broken gate axle inside the plenum. Forget about vacuum issues or, if you really want to know, remove the vacuum motor and go through the controls to watch it move accordingly. I fixed my floor heat years ago and never bothered to re connect the vacuum system. When I want floor heat I manually adjust a coat hanger rod I rigged up to the white plastic lug on the drivers end of the new gate I installed(mine was broken also).
Is the axle that broke on door #21 in the attached picture that Strangerock posted?
#6
New Member
Thread Starter
Join Date: Feb 2018
Posts: 5

Thanks for the replies. I don't think its a vacuum issue, I tested it at the two actuators I found and it was good, and both moved through their whole travel. I'll have a look for the door issue now. I too would love the legend that goes with that diagram. I saw when I looked that the bottom actuators did have the white arm (17) and spring in place and was moving but I didn't really look behind it to see if the rod to the door was in place or not.
Does anyone have thoughts on the cold air I get piling in through the dash itself. From that diagram its obviously not the mixing door or the fresh inlet door as I don't get it out the vents, its coming from everywhere else. I'm not sure what holes etc under the hood I should be looking at. I may start a different thread for this issue as I don't think its related to the heater controls.
I have a 2003 with the manual control setup.
Does anyone have thoughts on the cold air I get piling in through the dash itself. From that diagram its obviously not the mixing door or the fresh inlet door as I don't get it out the vents, its coming from everywhere else. I'm not sure what holes etc under the hood I should be looking at. I may start a different thread for this issue as I don't think its related to the heater controls.
I have a 2003 with the manual control setup.
#7
Thanks for the replies. I don't think its a vacuum issue, I tested it at the two actuators I found and it was good, and both moved through their whole travel. I'll have a look for the door issue now. I too would love the legend that goes with that diagram. I saw when I looked that the bottom actuators did have the white arm (17) and spring in place and was moving but I didn't really look behind it to see if the rod to the door was in place or not.
Does anyone have thoughts on the cold air I get piling in through the dash itself. From that diagram its obviously not the mixing door or the fresh inlet door as I don't get it out the vents, its coming from everywhere else. I'm not sure what holes etc under the hood I should be looking at. I may start a different thread for this issue as I don't think its related to the heater controls.
I have a 2003 with the manual control setup.
Does anyone have thoughts on the cold air I get piling in through the dash itself. From that diagram its obviously not the mixing door or the fresh inlet door as I don't get it out the vents, its coming from everywhere else. I'm not sure what holes etc under the hood I should be looking at. I may start a different thread for this issue as I don't think its related to the heater controls.
I have a 2003 with the manual control setup.
I liked the diagram so much I tracked it down. Look of your year range for the Blazer.
As for the cold air in the dash, just to be sure I'm reading your post correctly, are you saying that the cold air is coming through the vents in the dash or you just have cold air everywhere?
There is the door that opens to allow air from inside the passenger compartment to be the source of air for the heater that opens when Max AC is selected or Recirculation are selected. This door is on the passenger side and can be seen by dropping open the glove compartment all the way. If when this door is opened and the one that is supposed to close off air from outside does not close, then I could imagine you could get outside air coming into the dash. (#3 on this page: https://nemigaparts.com/cat_spares/e...t/09/ts09-400/)
#8
New Member
Thread Starter
Join Date: Feb 2018
Posts: 5

I'll have a look. The cold air isn't through the vents, its leaking through everywhere else. Especially if you open the glove box, it can chill drinks really well in there, but when I want heat and you have cold air leaking out it makes for an odd mixture and isn't helping.
Thread
Thread Starter
Forum
Replies
Last Post






