starting circuit
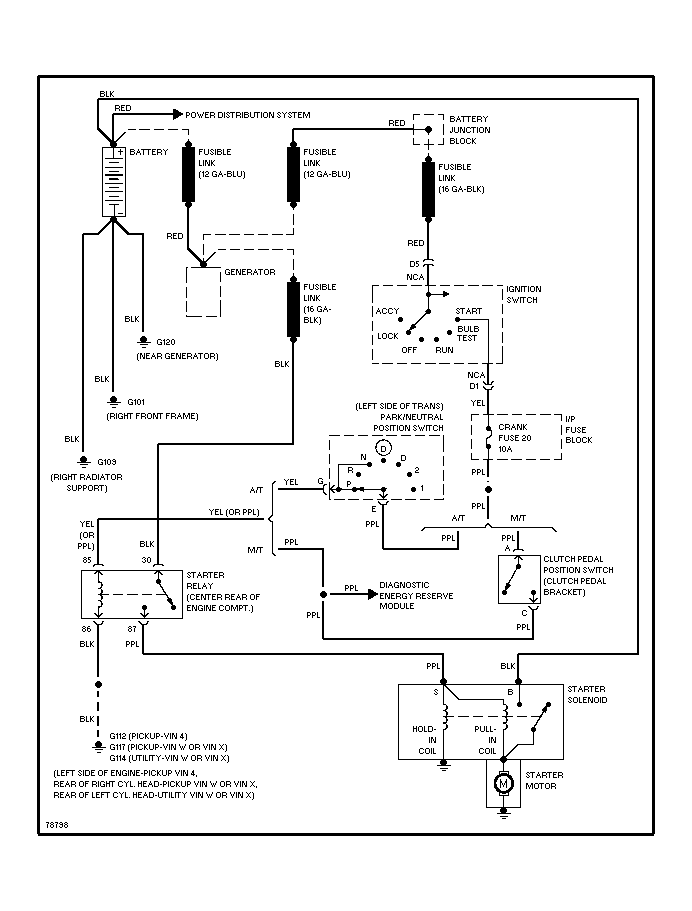
dose anyone have a correct wiring digram for a starting circuit for a 96 S-10 blazer with auto trans. and 4.3 V6 , lost power to park neutral safety switch , the yellow one that sends power to the starter relay purple.
thanks for any help
thanks for any help
Thread
Thread Starter
Forum
Replies
Last Post
jspullin
1st Generation S-series (1983-1994) Tech
1
Apr 6, 2007 05:11 AM
arthurmott
1st Generation S-series (1983-1994) Tech
1
Mar 29, 2006 01:21 AM
MeidleinA
2nd Generation S-series (1995-2005) Tech
2
Jan 17, 2006 01:31 AM
MeidleinA
2nd Generation S-series (1995-2005) Tech
7
Dec 19, 2005 10:05 PM






