91 Chevy Blazer S10 doesn't start (doesn't engage starter/ignition on key turn)
Hi,
my Blazer doesn't start.
When I turn the key to start, the lights go out/radio turn off etc. but there is no click and generally no reaction from the engine... nothing engages.
My theory was that is was the key switch cylinder finally failing - it had felt like it was about to come apart for a while.
I bought a new one + the tools to disassemble/reassemble the steering wheel plates etc. and put a new ignition cylinder in.
After I put everything back together and reconnected the battery,
the lights in the car flashed (including the red dashboard LED that is usually solid on no matter what).
The new cylinder looks and feels as if it is working perfectly fine, but the car still does not engage.
(Still the same - lights go out but no "click" whatsoever from the engine).
When I reconnect the battery now, the lights still flash - but no start.
I am guessing this is an electrical problem of some kind.
Any ideas?
Cheers,
L2000
my Blazer doesn't start.
When I turn the key to start, the lights go out/radio turn off etc. but there is no click and generally no reaction from the engine... nothing engages.
My theory was that is was the key switch cylinder finally failing - it had felt like it was about to come apart for a while.
I bought a new one + the tools to disassemble/reassemble the steering wheel plates etc. and put a new ignition cylinder in.
After I put everything back together and reconnected the battery,
the lights in the car flashed (including the red dashboard LED that is usually solid on no matter what).
The new cylinder looks and feels as if it is working perfectly fine, but the car still does not engage.
(Still the same - lights go out but no "click" whatsoever from the engine).
When I reconnect the battery now, the lights still flash - but no start.
I am guessing this is an electrical problem of some kind.
Any ideas?
Cheers,
L2000
Last edited by lazer2000; Aug 4, 2012 at 10:03 PM.
Well you are not alone my 99 blazer has identical problems. I had to replace my starter and battery after fighting with the starter I turned the key and nothing. All lights work as does radio power seat etc but I get nothing from the crank. I am trying a passlock relearn as I type. Also the security light flashes a lot when I insert the key but when I try to start it the security light goes away. I'm at a loss.
I just spent the weekend troubleshooting an intermittent starting problem on a 97 blazer.I had the chilton manual but the schematic was wrong.
It drove me crazy because I had 12v at the solenoid when it would not crank and after replacing the starter it still would not start.
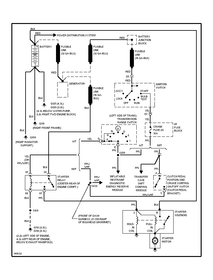
As you stated there are problems with the ignition switch but diagnosing the problem using the correct schematic is the only way to gohttps://blazerforum.com/forum/attach...arting_sch-gif
In my case I always had 12v at the yellow pin of the starter relay even when the problems were intermittent and there was power to the relay but when I turned the ignition there was sometimes no output on the relay that feeds 12v to the solenoid
I replaced the starter relay($16) and was up and running .
Hope this helps
Steve
It drove me crazy because I had 12v at the solenoid when it would not crank and after replacing the starter it still would not start.
As you stated there are problems with the ignition switch but diagnosing the problem using the correct schematic is the only way to gohttps://blazerforum.com/forum/attach...arting_sch-gif
In my case I always had 12v at the yellow pin of the starter relay even when the problems were intermittent and there was power to the relay but when I turned the ignition there was sometimes no output on the relay that feeds 12v to the solenoid
I replaced the starter relay($16) and was up and running .
Hope this helps
Steve
Hey thanks Steve this is really good info!
I will get back to it tomorrow morning and let you know how it went down.
In my case, I guess it could still be a problem with the starter motor solenoid switch.
I will measure the voltages I'm getting at the starter motor first thing tomorrow.
Thanks for the schematic clarifying how the fuses are wired up in respect to the various switches, that makes things a lot more clear.
Best,
L
I will get back to it tomorrow morning and let you know how it went down.
In my case, I guess it could still be a problem with the starter motor solenoid switch.
I will measure the voltages I'm getting at the starter motor first thing tomorrow.
Thanks for the schematic clarifying how the fuses are wired up in respect to the various switches, that makes things a lot more clear.
Best,
L
I'm glad that there is a light at the end of the tunnel for you. I on the other hand am about to loose it. I've replacedthe starter twice now. Battery is good new starter just replaced today. What I got is unreal. Insert key turn to run radio works lights turn on but Gage cluster doesn't move. No reaction at all when I try to crank it over I get nothing. No sound at all. Fuel pump is good too I'm at a loss. Radio shuts off when it should stay on when door is closed and I remove the key. Please help me somebody
stmears
I understand your frustration
If you can get a hold of a schematic for the starting circuit for the vehicle and put the link on the post I can try and help you diagnose the problem.
Regards
Steve
I understand your frustration
If you can get a hold of a schematic for the starting circuit for the vehicle and put the link on the post I can try and help you diagnose the problem.
Regards
Steve
Well I blazer taken to dealership they diagnosed it for free. They said the starter fuse was blown as well as a few others. I call bull **** on that I checked every last fuse. They were all good. They "fixed" it for free. So blazer is up and running again. Still think they fixed their **** up and said it was fuses to cover their asses. But I'm happy to have it back and running.
Great to hear things resolved for you as well stmears!
In my case it went like this:
It turns out my Blazer had an aftermarket security system installed that blocked the ignition.
(aftermarket, hence no mention of it at all in the Chilton manual)
It had a little switch below the dashboard on the driver side, toward the left.
The switch had gone in the meantime, but the two wires were still dangling.
After I connected the wires by stripping the isolation and twisting them together, the car started right up with no problems.
Thanks again for all the comments and replies - hope this can help someone else troubleshoot their car as well.
In my case it went like this:
It turns out my Blazer had an aftermarket security system installed that blocked the ignition.
(aftermarket, hence no mention of it at all in the Chilton manual)
It had a little switch below the dashboard on the driver side, toward the left.
The switch had gone in the meantime, but the two wires were still dangling.
After I connected the wires by stripping the isolation and twisting them together, the car started right up with no problems.
Thanks again for all the comments and replies - hope this can help someone else troubleshoot their car as well.
Last edited by lazer2000; Sep 18, 2012 at 12:15 AM.
Thread
Thread Starter
Forum
Replies
Last Post
Harley-Man
New Member Area
2
Oct 13, 2016 10:42 AM
JR Kahrer
Lighting & Electrical
2
Aug 1, 2014 02:56 PM
Eagleridge5
Full Size K5 (1969-1991) GMT415 (1992-1994) Tech
2
May 29, 2013 03:53 PM
matt94
Steering, Suspension & Drivetrain
4
Nov 21, 2011 09:22 PM
bigjblaze
2nd Generation S-series (1995-2005) Tech
3
Oct 19, 2009 07:11 PM





