Lighting & Electrical Post your lighting and chassis/engine electrical questions here. Any audio/video questions should be posted in the 'Audio/Video Electronics' section.

Now it's my other one smh

Thread Tools
 
Search this Thread
 
Old Nov 2, 2021 | 12:51 AM
  #1  
Zsadist0417's Avatar
Thread Starter
|
Beginning Member
Joined: Aug 2021
Posts: 21
Zsadist0417 is on a distinguished road
Default Now it's my other one smh

Okay. I have two 98 Jimmy's, one of which I already have a thread started for. Gonna work on it later.

My 4dr 4wd GMC Jimmy SLE, which is my pride and joy just had a zr2 motor dropped in it. I can't seem to find a thread on it that relates to my specific problem. Before it had the 4.3 Vortec, and now its the zr2 4.3 (which I'm pretty sure is still a vortec)

Worked fine at first after I dropped the motor in and hooked everything up. Two days later,, I was getting ready to park it and it shut off. The headlight relay fuse makes a clicking sound constantly until I pull it. Hooked the OBD scanner up, and because mine needs it to start up to read it, I turned the key, assuming it wouldn't start, and she fired right up. So I thought to myself, it was just that relay grounding out. Unhooked the Scanner and it shut right back off. Moral of the story, the OBD Scanner has to be plugged in for me to turn it over and drive it (which I refuse to do. Asking for a pyrotechnic show with that one)
So here's the question; Is it my ECU, does it just need flashed to run with the ZR2 motor, or something seriously messed up? I was also thinking the anti theft might have been triggered when I dropped the motor in

I already have another ECU to plug up to it incase I ruined mine by not getting it flashed. The Scanner, as far as it shows, didn't pull any codes.

EDIT: It just occurred to me that it might be a different wiring harness. I found a web page that showed diagrams,, but wouldn't tell me anything about the actual wiring harnesses
 

Last edited by Zsadist0417; Nov 2, 2021 at 01:03 AM.
Old Nov 2, 2021 | 10:08 AM
  #2  
GeorgeLG's Avatar
BF Veteran
Joined: Jan 2007
Posts: 4,642
From: Florida
GeorgeLG will become famous soon enoughGeorgeLG will become famous soon enough
Default

So right after the motor swap, the truck ran good with no issues?

So the truck will not crank or run unless a scanner is plugged into the ODB port? Does it matter if the scanner is on or off? Is this process repeatable or just a coincidence?

Did anything change from when the truck ran good with the replacement motor and when it died?


The headlight relay clicks with everything completely turned off? Is it the power relay or the ground relay? Sounds like a wiring short that we may need to find.


Depending on your answers I think that the correct starting point is std issue no start diagnostics starting with the no crank issue. That’s an easy one to chase down and may find the rest of your problems.

The current motor may have come out of a ZR2 truck but I don’t think there is any such thing as a ZR2 motor. ZR2 involved the suspension and invoked certain vanity options but I don’t think it involved the VCM or the motor. Maybe ZR2 experts can chime in if I am wrong.


George
 

Last edited by GeorgeLG; Nov 2, 2021 at 10:49 AM.
Old Nov 2, 2021 | 02:09 PM
  #3  
Zsadist0417's Avatar
Thread Starter
|
Beginning Member
Joined: Aug 2021
Posts: 21
Zsadist0417 is on a distinguished road
Default

You obviously know about parts more than I do. So give me a minute to edit as I go. As far as the ODB start goes, yes it is repeatable and I have no clue if it has to be on. The Scanner turns on as soon as it gets power from the vehicle

The motor has an extra 27 horses being a zr2, or at least that's what I was told.

The truck ran fine before it didn't. Everything worked and sounded as it should.

The relay that is clicking is the headlamp power. I haven't tried to trace it yet. And yes, the relay clicks when the vehicle is shut off. The only way to make it stop is to pull it, or disconnect the battery.


 

Last edited by Zsadist0417; Nov 2, 2021 at 02:19 PM.
Old Nov 2, 2021 | 02:27 PM
  #4  
GeorgeLG's Avatar
BF Veteran
Joined: Jan 2007
Posts: 4,642
From: Florida
GeorgeLG will become famous soon enoughGeorgeLG will become famous soon enough
Default

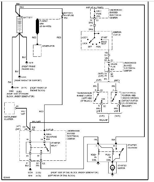
So the motor will not crank or start until the scanner is plugged into the ODB port, correct? This one is bending my electronic and schematic knowledge to the max. I'll start working through this one. In the meantime we should measure where the voltage failure is to prevent cranking with no scanner. It doesnt matter which end you start with but because your at the steering column with the scanner lets start there/ With the ignition key in the crank position do you have 12V on both sides of the Crank fuse, 20A in the UHFB?

George
 
Old Nov 2, 2021 | 02:40 PM
  #5  
Zsadist0417's Avatar
Thread Starter
|
Beginning Member
Joined: Aug 2021
Posts: 21
Zsadist0417 is on a distinguished road
Default

How do I test the fuse while it's still plugged in?
 

Last edited by Zsadist0417; Nov 2, 2021 at 02:42 PM.
Old Nov 2, 2021 | 02:54 PM
  #6  
GeorgeLG's Avatar
BF Veteran
Joined: Jan 2007
Posts: 4,642
From: Florida
GeorgeLG will become famous soon enoughGeorgeLG will become famous soon enough
Default

Originally Posted by Zsadist0417
How do I test the fuse while it's still plugged in?
meter negative cable to battery ground, meter positive cable and probe to both of the little exposed metal tabs in the top of the installed fuse


George
 
Old Nov 2, 2021 | 02:59 PM
  #7  
GeorgeLG's Avatar
BF Veteran
Joined: Jan 2007
Posts: 4,642
From: Florida
GeorgeLG will become famous soon enoughGeorgeLG will become famous soon enough
Default

If your by yourself then pull the fuse do you can get a hands free set with a view of Meter and check both sides of the fuse

George
 
Old Nov 2, 2021 | 04:05 PM
  #8  
Zsadist0417's Avatar
Thread Starter
|
Beginning Member
Joined: Aug 2021
Posts: 21
Zsadist0417 is on a distinguished road
Default

Crank fuse reads 0.04 for the crank. I should also mention that I don't hear the fuel pump engaging when I turn the key to the on position. Didn't notice it before
 
Old Nov 2, 2021 | 04:17 PM
  #9  
GeorgeLG's Avatar
BF Veteran
Joined: Jan 2007
Posts: 4,642
From: Florida
GeorgeLG will become famous soon enoughGeorgeLG will become famous soon enough
Default

OK then this part of your problem is relatively simple. Its either the power into or out of the ignition switch during cranking. Next test both sides of the Ign C fuse, 20A in the UHFB. if you have power out of that fuse on the way to the ignition switch on the orange wire then its the switch, its wiring or connectors. Just for sh&*s and giggles, try moving the ODB connector around without the scanner while you try cranking the starter.




George
 
Old Nov 2, 2021 | 06:47 PM
  #10  
Zsadist0417's Avatar
Thread Starter
|
Beginning Member
Joined: Aug 2021
Posts: 21
Zsadist0417 is on a distinguished road
Default

I will check that in the morning. In the meantime, kinda related question. Do you know what the two orange wires on the ODB plug are? I didn't mark them like I should have
 



All times are GMT -5. The time now is 06:00 AM.